ÓŵÂ88ËÄ·½ÌṩÎ÷ÃÅ×Ó²úÆ·ÏúÊÛ¡¢ÊÛºóЧÀͺÍÐÐÒµÓ¦ÓõÈÈ«·½Î»µÄЧÀÍ£¬£¬£¬ÊÇÎ÷ÃÅ×Ó²úÆ·Ö¸¶¨Î¬ÐÞ»ùµØ²¢¶à´Î»ñ½±£¬£¬£¬Í¬Ê±Ò»Á¬¶àÄê»ñµÃÎ÷ÃÅ×Ó×î¼ÑЧÀÍÏàÖúͬ°é³Æºô¡£¡£¡£¡£¡£ÏÖÔÚ£¬£¬£¬ÓŵÂ88ËÄ·½¿ÉÒÔ¾ÙÐÐÎ÷ÃÅ×ÓȫϵÁÐPLC¡¢´¥ÃþÆÁ¡¢½»Á÷»ú¡¢Íø¿¨¡¢µçÔ´£¬£¬£¬È«ÏµÁÐ±äÆµÆ÷¡¢Ö±Á÷µ÷½âÆ÷¡¢ËÅ·þÇý¶¯µÈ²úÆ·µÄάÐÞÊÂÇé¡£¡£¡£¡£¡£ÎªÁ˸üÆÕ±éµÄ½»Á÷Óë·ÖÏíÎ÷ÃÅ×Ó²úÆ·µÄʹÓÃÓëάÐÞÂÄÀú£¬£¬£¬ÔÚÿÔµÄרÌâÖУ¬£¬£¬ÓŵÂ88ËÄ·½»áÍÆËÍάÐÞר¼ÒËù×ܽáµÄʵսÂÄÀú£¬£¬£¬½Ó´ý¸÷ÈËÔÚºǫ́ÁôÑÔÓëÎÒÃÇ»¥¶¯£¬£¬£¬Ò»Æð½»Á÷ÐĵÃÌå»á¡£¡£¡£¡£¡£
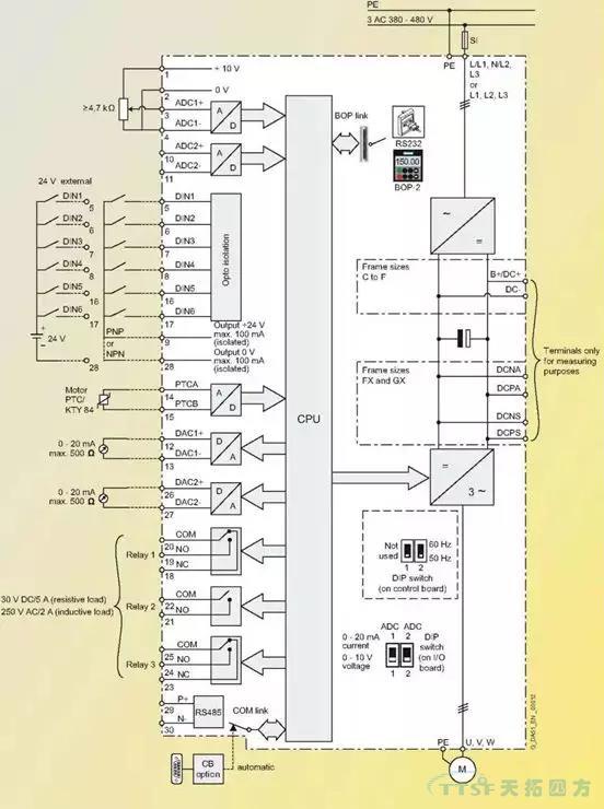
ÎÒÃÇÖªµÀ±äƵÆ÷ÓÉÖ÷»ØÂ·ºÍ¿ØÖÆ»ØÂ·×é³É£¬£¬£¬Ö÷»ØÂ·Êǵç»úÔËÐеçÁ÷ͨ¹ýµÄͨµÀ£¬£¬£¬Èç½øÏßÕûÁ÷Æ÷£¬£¬£¬Ö±Á÷ĸÏߣ¬£¬£¬IGBTÄ£×飬£¬£¬µÈµÈ¡£¡£¡£¡£¡£
¶ø¿ØÖÆ»ØÂ·ÊÇÆô¶¯×èÖ¹±äƵÆ÷£¬£¬£¬±äƵÆ÷ºÍÍⲿÐÅÏ¢½»Á÷µÄ²¿·Ö¡£¡£¡£¡£¡£Î÷ÃÅ×ӱ䯵Æ÷ÊÇͨ¹ýËüµÄI/O°å£¬£¬£¬À´Íê³ÉºÍCPUÖ÷°åºÍÍⲿÐÅÏ¢µÄË«Ïò¿ØÖƺͽ»Á÷¡£¡£¡£¡£¡£I/O°åµÄÔ°üװʵÎï¼ûÏÂͼ¡£¡£¡£¡£¡£
ͼ1
·¿ªÔ°ü×°ºóµÄʵÎï
ͼ2
I/O°åÉϲ¿µÄ³¤²å×ùÊÇ×°Öø½¼ÓÄ£¿£¿£¿£¿£¿éÀýÈ磬£¬£¬±àÂëÆ÷Ä£¿£¿£¿£¿£¿é£¬£¬£¬DPͨѶģ¿£¿£¿£¿£¿éºÍ±äƵÆ÷²Ù×÷Ãæ°åµÄ[BOP]£¬£¬£¬ÖÐϲ¿ÓÐÁ½¸öDIP¿ª¹Ø£¬£¬£¬ÊÇÑ¡ÔñÄ£ÄâÁ¿ÊäÈëͨµÀµÄÐźÅÀàÐÍ£¬£¬£¬OFFÊǵçѹ¸ø¶¨£¬£¬£¬ONÊǵçÁ÷¸ø¶¨£¬£¬£¬È±Ê¡ÖµÊǵçѹ¸ø¶¨¡£¡£¡£¡£¡£ ÆäËüÈýÅŽÓÏß¶Ë×ÓÊǽӿØÖÆÏߺÍͨѶÏߵ쬣¬£¬¼ûÏÂͼ¡£¡£¡£¡£¡£
ͼ3
ͼ4
ÉÏͼµÄ×óÃæÊÇI/O°åËùÓеĶË×Ó½ÓÏßͼ¡£¡£¡£¡£¡£
ͼ5
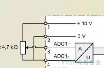
¶Ë×Ó1 ?Ä£ÄâÁ¿Í¨µÀ¿ØÖƵĸø¶¨µçÔ´10V¡£¡£¡£¡£¡£
¶Ë×Ó3 ?±äƵÆ÷¶Ë×Ó¿ØÖÆµÄÆµÂʸø¶¨ÐźÅÖµ¡£¡£¡£¡£¡£
¶Ë×Ó2ºÍ4 ?Ä£ÄâÁ¿Í¨µÀ¸ø¶¨µÄµçÔ´µÄ0V¡£¡£¡£¡£¡£
ÔÚ¶Ë×ÓÅÅ¿ØÖÆÄ£Ê½Ï£¬£¬£¬[P700=2 ?P1000=2]¸Ä±ä¶Ë×Ó3µÄµçѹ¾Í¸Ä±äÁË±äÆµÆ÷¿ØÖƵĵç»úµÄÊÂÇ鯵ÂÊ£¬£¬£¬Ò²¾Í¸Ä±äÁ˵ç»úµÄתËÙ¡£¡£¡£¡£¡£¶Ë×Ó3µÄµçѹת±ä¿ÉÔÚ²ÎÊýR755Öп´µ½£¬£¬£¬ÈôÊǶË×Ó3µÄµçѹÓÐת±ä£¬£¬£¬¶øR755ÖеÄֵûת±ä£¬£¬£¬¾ÍҪ˼Á¿Ì滻άÐÞI/O°åÁË¡£¡£¡£¡£¡£
ͼ6
MM4ϵÁÐ±äÆµÆ÷¸øÓû§ÌṩÁË6¸ö¿ª¹ØÁ¿ÊäÈëÐźŵ㣬£¬£¬ËüÃǵĹ«¹²ÏßÊǶË×Ó9£¬£¬£¬ËüÃǵÄȱʡֵ¼ûÏÂ±í¡£¡£¡£¡£¡£
ͼ7
ÕâЩ¶Ë¿ÚµÄÓÅÁÓÅжϿÉÔÚ²ÎÊýR54ºÍR55ÖÐÕï¶Ï£¬£¬£¬R54ºÍR55µÄÄÚÈÝÊÇ±äÆµÆ÷µÚÒ»¸ö¿ØÖÆ×ֺ͵ڶþ¸ö¿ØÖÆ×ÖµÄ״̬£¬£¬£¬ÔÚÕâÀï¿ÉÒÔ¿´µ½¸÷¸ö¿ª¹ØÁ¿Í¨¶ÏʱµÄ״̬£¬£¬£¬´Ó¶øÅжÏÄĸö¿ª¹ØÁ¿Ã»ÓÐÏìÓ¦£¬£¬£¬¼ûÏÂͼ¡£¡£¡£¡£¡£

ͼ8
ͼ9
ÉÏÃæÓÒ²àµÄËÈË¿Õȱλ¾ÍÊÇ¿ØÖÆ×Ö1µÄ0λ״̬£¬£¬£¬Ò²¾ÍÊÇÊý×ÖÊäÈë1£¬£¬£¬I/O°å¶Ë×ÓµÄ5£¬£¬£¬ÕâÊǸöË×Óû¼¤»î24VʱµÄ״̬¡£¡£¡£¡£¡£
ͼ10
ÉÏÃæÕâÕÅÕÕÆ¬ÊÇÊý×ÖÊäÈë1¼¤»î24VʱµÄ״̬¡£¡£¡£¡£¡£
´ÓÎ÷ÃÅ×ӱ䯵Æ÷ÌṩµÄÖ»¶Á²ÎÊý£¬£¬£¬¾Í¿ÉÒÔÅжÏÿ¸öÊý×ÖÊäÈë¶Ë¿ÚµÄ״̬£¬£¬£¬ÈôÊǶ˿ÚÒѾ¼¤»î24V£¬£¬£¬µ«ÔÚÖ»¶Á²ÎÊýÖжÁ²»µ½×ª±ä£¬£¬£¬ÄǾÍÒªÌæ»»I/O°åÁË¡£¡£¡£¡£¡£
Ä£ÄâÁ¿ÊäÈëºÍ¿ª¹ØÁ¿ÊäÈë»ù±¾¶¼ÏÈÈݹýÁË£¬£¬£¬ÄÇôÉÐÓÐÄ£ÄâÁ¿Êä³ö¶Ë×ÓºÍ485ͨѶ¶Ë¿ÚÔõÑùÕï¶ÏÄØ£¬£¬£¬ÎÒÃÇÁô¸øÏÂÒ»ÆÚ¡£¡£¡£¡£¡£ÏÂÒ»ÆÚ½«ÏÈÈÝÔõÑù²âÊÔI/O°åµÄ485ͨѶ¿ÚºÍÄ£ÄâÁ¿Êä³ö¿Ú¡£¡£¡£¡£¡£